织物补偿器|纤维织物补偿器-非金属矩形补偿器-中创机械

网站地图
中创机械
咨询热线:
13230797966 15532882366  13315715359微信同号
  • 网站首页
  • 企业简介
  • 产品展示
  • 补偿器
  • 荣誉资质
  • 公司业绩
  • 新闻资讯
  • 技术资料
  • 联系方式
热门点击: 金属膨胀节|非金属膨胀节|非金属软连接|矩形波纹补偿器|电动风门|不锈钢金属软管| 谷歌地图
您的当前位置:首页>产品>非金属补偿器系列>非金属矩形补偿器
金属波纹补偿器系列非金属补偿器系列套筒补偿器系列自动排污过滤器橡胶接头系列不锈钢金属软管系列膨胀节系列风门系列伸缩节系列低温等离子废气处理设备UV光氧催化净化设备焊烟净化设备螺旋输送机斗式提升机系列石灰消化器系列粉尘加湿搅拌机卸料器插板阀系列
织物补偿器-纤维织物补偿器

非金属矩形补偿器

织物补偿器(纤维织物补偿器)可补偿轴向、角向,具有无推力、简化支座设计、抗腐蚀、抗高温、消声减震等特点,适用于热风管道及烟尘管道。
型号:
应用: 补偿管道系统位移
品牌:中创机械
非金属矩形补偿器
用途:非金属补偿器也叫织物补偿器(纤维织物补偿器)可补偿轴向、角向,具有无推力、简化支座设计、_、_、消声减震等特点,特别适用于热风管道及烟尘管道。
连接方式:①法兰连接式 ②接管连接式
织物补偿器(纤维织物补偿器)类型:①复式 ②角向型 ③方型
一、织物补偿器(纤维织物补偿器)的主要特点有以下几个方面:
1、补偿热膨胀:可以补偿多方向,大大优于只能单式补偿的金属补偿器。
2、补偿安装误差:由于管道连接过程中,系统误差再所难免,纤维织物补偿器_好的补偿了安装误差。
3、消声减振:纤维织物、保温棉体本身具有吸声、隔震动传递的功能,能有效的减少锅炉、风机等系统的噪声和震动。
4、无反推力:由于主体材料为纤维织物,无力的传递。用纤维织物补偿器可简化设计,避免使用大的支座,节省大量的材料和劳动力。
5、良好的_、_性:选用的氟塑料、有机硅材料具有_好的_和_性能。
6、密封性能好:纤维织物补偿器有比_完善的生产装配系统,可_无泄露。
7、体轻、结构简单、安装维修方便。
8、织物补偿器价格低于金属补偿器、质量优于进口产品。价格是进口产品的1/2——1/5。
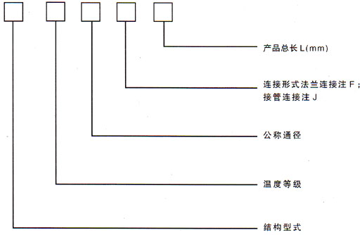
二、型号示例
例:
 
(1)FXDA4500×4000F400
 
表示方形非金属补偿器,长期工作≤100℃,内壁为4500×4000mm,法兰连接,产品长度400mm
 
(2)YXDB800F250
 
表示圆形非金属补偿器,长期工作≤200℃,内径为DN800mm,法兰连接的补偿器,长度为250mm
 
 
非金属矩形补偿器 氟胶矩形非<a target='_blank' title='中创机械金属补偿器,补偿器-金属波纹补偿器系列 ' href='/cp/bowenbuchangqi.html'>金属补偿器</a>
非金属柔性补偿器-柔性补偿器
非金属柔性补偿器
非金属补偿器
非金属补偿器
风道橡胶补偿器-橡胶补偿器
FUB型风道橡胶补偿器
高温非金属软连接
高温非金属软连接

上新产品

气动插板阀电动插板阀手动插板阀插板阀系列非标型卸料器

中创资讯

辽阳化工管道通风蝶阀非金属补偿器冶金窑尾系统安装金属补偿器的作用波纹管膨胀节安全应用金属波纹管膨胀节的主要类型金属波纹补偿器的应用

采购指南

电动风门结构金属波纹补偿器选材冶金烟道绝缘非金属膨胀节膨胀节选材考虑因素烟道矩形氟胶非金属膨胀节
企业简介|企业文化|企业资质|经理致辞|联系方式| 谷歌地图
公司名称:泊头市中创机械制造有限公司 公司地址:河北省泊头市泊富路季家八里庄村南 电话:0317-4581686 4581696 8250865 手机:13230797966 
网址:http://www.botoubowenguan.com 
泊头市中创机械制造有限公司 2011(C)版权所有 并对网站所有内容保留解释权 
冀ICP备12011581号-1 

冀公网安备13098102000332 号

PowerBy:速贝·网搜宝 网站建设:中科四方 技术支持:速贝微博